- Úvod
- MĚNIČE FREKVENCE
- HITACHI WL200
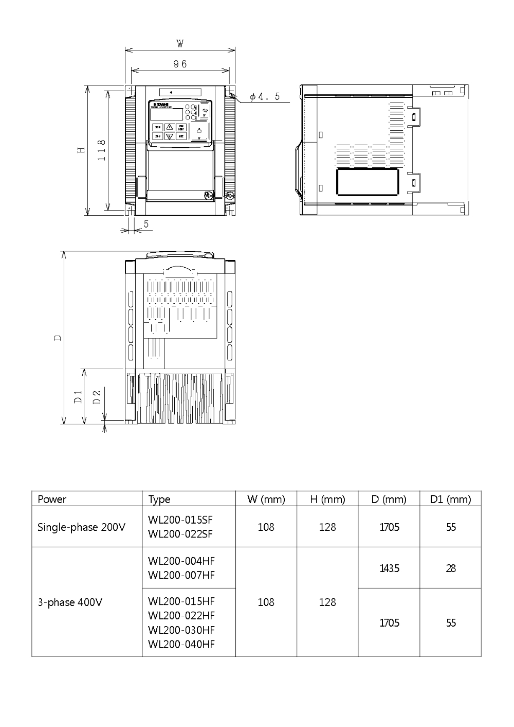
- HITACHI WL200, měnič frekvence 0.4kW, typ WL200-004HFE
HITACHI WL200, měnič frekvence 0.4kW, typ WL200-004HFE

- Kompletní specifikace
- Parametry
- Ke stažení
- Související zboží1
HITACHI WL200, měnič frekvence 0.4kW, typ WL200-004HFEnení skladem - kontaktujte nás10 591,13 Kč/ ks8 753,00 Kč bez DPH
Kompletní specifikace
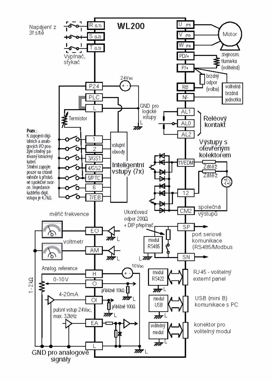
Frekvenční měnič určený pro všeobecné aplikace nízkých výkonů se skalárním řízením, vhodný například pro ventilátory a čerpadla. Možnost nastavení parametrů přes vestavěný USB port pomocí aplikace v PC.
| Maximální výkon motoru: | 0.4 kW |
| Výstupní proud: | 1.5 A |
| Výstupní napětí měniče: | 3 x 380 až 480 V~ |
| Rozsah napájecího napětí: | 3 x 380 až 480 V~ |
| Hmotnost: | 1.5 kg |
| Způsoby řízení: | sinusová pulsní modulace PWM |
| Rozsah výstupní frekvence: | 0,1 až 400,00 Hz |
| Přesnost frekvence: | digitálně nastavená hodnota: ±0,01% z fmax |
| analogově nastavená hodnota: ±0,4% z fmax | |
| Rozlišení nastavení frekvence: | digitálně nastavená hodnota: 0,1 Hz |
| analogově nastavená hodnota: 1/1000 z fmax | |
| Rozlišení výstupní frekvence: | 0,1 Hz |
| Startovací moment: | 150% / 0,5 Hz |
| Hodnota nastavení frekvence: | 0 až 10 V (20 kΩ), 4 až 20 mA (250 Ω), RS485 Modbus |
| V/f charakteristiky: | konstantní/redukovaný moment |
| Analogové vstupy: | 2x AI, 0 až 10 V (20 kΩ), 4 až 20 mA (250 Ω) |
| Časy zrychlení/zpomalení: | 0,01 až 3600 s možné i druhé zrychlení/zpomalení |
| Zobrazení: | indikátory Run, Program, Alarm, Hz, Ampéry |
| Ochrana motoru proti přetížení: | termistor PTC a elektronické tepelné relé |
| Okamžité proudové přetížení: | 180% jmenovitého proudu |
| Krátkodobá ztráta napájení: | volitelitelně: Alarm, zpomalení do zastavení, restart |
| zpomalení do zastavení s kontrolou DC sběrnice | |
| Přehřátí chladiče: | detekce chyby a zobrazování teploty |
| Prevence proti zastavení: | při zrychlování a zpomalování |
| při konstantní rychlosti | |
| Chyba uzemnění: | detekce při zapnutí napájení |
| Stupeň krytí: | IP20 |
| Vlhkost okolí: | 90% RH nebo méně (bez kondenzace) |
| Teplota skladování: | –20 °C až +65 °C (krátkodobě během transportu) |
| Teplota okolí: | –10 °C až +50 °C (redukce výstupního proudu <40 °C) |
| Instalace: | vnitřní (bez korozivních plynů, prachu....) |
| Instalační výška: | max. 1000 m |
| Vibrace: | 5,9 m/s2 (0.6 G), 10 až 55 Hz |
Parametry
VýrobceHITACHI
Výstupní výkon (motor)0.4kW
Výstupní proud1.5A
Výstupní napětí3x 380 až 480V, 0.5 až 400Hz
Ke stažení
Zboží zařazeno v kategoriích



